燃料电池安全防护系统设计毕业论文
2020-02-19 09:02:46
摘 要
能源是世界经济的命脉,是国家持续发展以及人类社会持续进步的必要条件。自工业革命以来,化石燃料为人类提供了源源不断的能源,但传统的化石燃料的使用也给人类的生存环境造成了严重的危害。光化学烟雾、空气污染、酸雨、全球变暖及水污染都与化石燃料有关,然而化石燃料是人类近中期所依赖的主要能源,人类社会要可持续发展,必须要寻找新型的替代能源。
燃料电池是将存储在燃料和氧化剂中的化学能直接转换成电能的电化学装置。其中,质子交换膜燃料电池(PEMFC)具有"清洁、低碳、安全、高效"的优势,是传统能源设备中最强大的竞争者,被认为是最有前途的电力能源设备之一。但因为氢气易燃、易爆炸、易泄露等不稳定性,所以质子交换膜燃料电池具有一定的安全隐患。本文首先介绍了PEMFC的结构质子交换膜、气体扩散层、双极板和工作原理,然后分析了氢气的泄露性,扩散性,爆炸性以及氢脆现象,并针对氢气的性质和质子交换膜燃料电池的安全问题,设计出了相应的安全防护系统和安全防护措施,包括质子交换膜燃料电池的氢监控系统和储供氢系统以及铺设防火材料,使用防氢脆材料,防碰撞防护。其中质子交换膜燃料电池的氢监控系统包括氢浓度监控,压力监控,温度监控;储供氢系统对储氢装置和供氢管路进行实时监控和防护。最后简单介绍了燃料电池的应用情况并对燃料电池汽车储氢瓶的安全问题进行了分析。
关键词:安全防护;氢监控;氢安全;燃料电池
Abstract
Energy is the lifeblood of the world economy and a necessary condition for the sustainable development of the country and the continuous progress of human society. Since the industrial revolution, fossil fuels have provided a steady stream of energy for human beings, but the use of traditional fossil fuels has also caused serious harm to human living environment. Photochemical smog, air pollution, acid rain, global warming and water pollution are all related to fossil fuels. However, fossil fuels are the main energy source that human beings rely on in the near and medium term. For human society to be sustainable, it is necessary to find new alternative energy sources.
A fuel cell is an electrochemical device that directly converts chemical energy stored in a fuel and an oxidant into electrical energy. Among them, proton exchange membrane fuel cell (PEMFC) has the advantages of "clean, low carbon, safe and efficient", and is the most powerful competitor in traditional energy equipment, and is considered to be one of the most promising power energy equipment. However, because hydrogen is flammable, explosive, and easy to leak, the proton exchange membrane fuel cell has certain safety hazards. This paper first introduces the structural proton exchange membrane, gas diffusion layer, bipolar plate and working principle of PEMFC, and then analyzes the leakage, diffusivity, explosiveness and hydrogen embrittlement of hydrogen, and the properties of hydrogen and proton exchange membrane fuel cell. The safety problem has been designed with corresponding safety protection systems and safety protection measures, including hydrogen monitoring system and hydrogen storage system for proton exchange membrane fuel cells, as well as laying fireproof materials, using hydrogen-proof and brittle materials, and anti-collision protection. The hydrogen monitoring system of the proton exchange membrane fuel cell includes hydrogen concentration monitoring, pressure monitoring, temperature monitoring, and the hydrogen storage system monitors and protects the hydrogen storage device and the hydrogen supply pipeline in real time. Finally, the application of fuel cell is briefly introduced and the safety of hydrogen storage bottle of fuel cell vehicle is analyzed.
Keywords: Safety protection;hydrogen monitoring;hydrogen safety;fuel cell
目 录
第1章 绪论 1
1.1前言 1
1.2 PEMFC 的介绍 2
1.2.1 PEMFC 的结构 2
1.2.2 PEMFC 的工作原理 4
1.3研究目的及意义 5
1.4国内外研究现状 6
1.5论文主要研究内容 8
第2章 氢能的安全性 9
2.1泄露性 9
2.2氢脆 10
2.3氢的扩散 10
2.4燃烧爆炸性 11
第3章 燃料电池安全防护系统设计 13
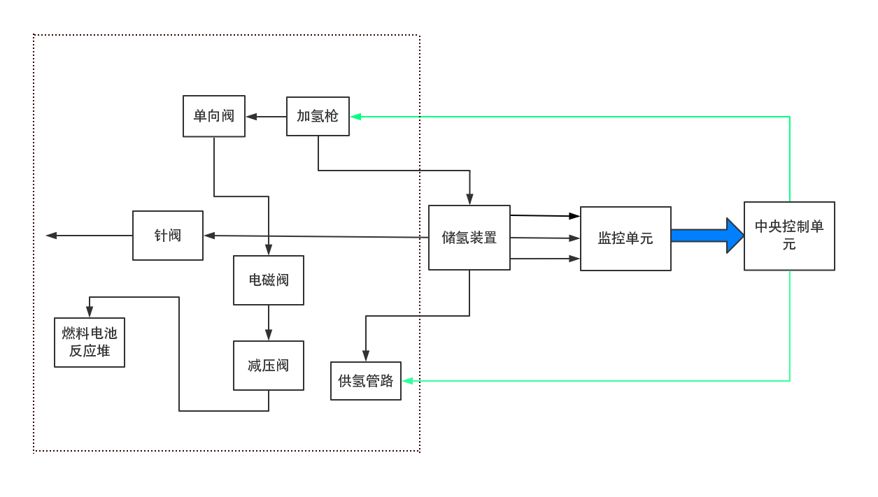
3.1氢安全防护系统 13
3.1.1氢安全防护系统整体结构 13
3.1.2储供氢系统 14
3.1.3氢监控系统 15
3.2 防氢脆 17
3.3防火 18
3.4碰撞安全防护 18
第4章 燃料电池应用过程安全防控措施 20
4.1燃料电池的应用 20
4.2燃料电池应用过程的安全防护 21
第5章 总结与展望 23
5.1总结 23
5.2展望 24
参考文献 25
致 谢 27
第1章 绪论
1.1前言
全世界能源领域所面对的共同威胁是能源的缺失、污染严重的环境、日渐变暖的气候。进入新世纪后,随着石油和煤炭等不可再生能源的日渐减少,环境污染形式的严峻,节约能源和保护环境已成为全世界需要去解决的两个严峻的问题。随着社会的进步,经济的繁荣发展,人们的生活水平的日渐提升,工业,农业,交通运输业和汽车工业对石油,煤炭和其他传统化石能源的需求日益增加。世界石油和其他传统能源将受到严峻的耗竭考验。根据United States Department of Energy的数据,,2012年全球所需求的石油量为每天8905万桶;瑞士银行在2012年底报告称,世界已经确认石油储备量为18000亿桶,这意味着世界石油还可以在目前的消耗情况和已探明的石油储备量下开采40多年。International Energy Agency预测,到了2035年,全世界年度能源需求将从2009年的120亿吨石油当量增加到170亿吨至180亿吨石油当量;在carbon dioxide排放方面,如果目前的排放政策得以维持,排放情况将在2009年的290亿吨上升至430亿吨,即使有了新规,排放量也将上升至360亿吨。汽车排放比例约占总排放的四分之一。
目前在能源消耗方面,我国已成为世界第二大国。2012年,石油消耗493亿吨,原油外部依存度为56.42%,达到史上最高水平。据估计,到2030年,中国80%的石油将依赖于向国外进口,能源安全问题变得越来越严重。在2009年12月7日举行的The United Nations Climate Change conference上,中国政府再次重申,到2020年,非化石能源将占一次能源消耗的15%左右,并且首次提出到2020年我国生产总值的二氧化碳排放量比2005年减排计划低40%。但是,在工业化背景下,中国处于高碳当量的经济运行状态,实现碳减排目标还有很长的路要走。2013年10月,工信部节能与综合利用司官员表示,中国已经是在二氧化碳排放方面,排放量最大的国家,增幅也占全世界的70%以上。在国际上面临的节能减碳的压力日益增加。
传统能源通过燃烧释放能量,受卡诺循环限制,不仅能量转换效率低下,它还会产生大量污染物,如一氧化碳,二氧化碳,氮氧化物和碳氢化合物。虽然核能是一种清洁能源,但日本福岛核事故和ChernobylDisaster核事故已经使人们重新定位核能,而且发展前景不明朗。
燃料电池是以氢作为燃料的高效率的利用氢能的新型的能源发电设备,被世界看作是继火电、水电以及核电之后的第四代发电手段,燃料电池是新型的能源动力装置,它具有革新意义。燃料电池的能量转换效率比任何传统发电装置都高,不论大小和发电的燃料电池装置,效率都可以达到40%-60%,对保护环境非常有利,由于氢气和氧气燃烧产生水,所以它几乎是对环境无害。燃料电池能够在新能源汽车,备用电源,水下动力,航空动力,固定电站,便携式电源等诸多领域应用。从上个世纪90年代开始,美国,日本以及欧洲的一些国家率先发现了燃料电池领域的巨大市场潜力,一些汽车和石油公司纷纷投入资金来研究燃料电池并在后期投入了生产。德国在21世纪初在柏林最先建立了欧洲首个质子交换膜燃料电池电站,这对于质子膜燃料电池技术应用于商业十分重要。通用公司为了全身心投入燃料电池相关技术的研究,集结众多科学专家,研究的目的就是让燃料电池这一环保技术尽早的实践于车辆工程中。国内对燃料电池开展研究的重点计划和项目前期有"九五"计划,后期又组织了"863"和"973"项目,并且开展了专题,投资了专款以大力支持这些项目。累计投入30亿元左右。同济大学已进行了多次的燃料电池车辆的开发项目,项目研发制作的燃料电池车辆已经在奥运会以及世博会进行了大规模的示范运行。在"十二五规划"的时候,同济大学将为中国长安汽车集团股份有限公司、中国第一汽车集团公司、奇瑞汽车股份有限公司以及东风汽车公司制造燃料电池车辆。美国的《Time Atlantic》评价燃料电池为步入21世纪以来的高科技之最,燃料电池即将改变人类生活。2012年8月,美国能源部长的朱棣文在《自然》上指出,燃料电池具有能量转换效率高、清洁环保的特点,是电动汽车领域一个潜力非常大的发展方向。Jeremy Rifkin认为将运载工具变为电动式以及燃料电池电动车辆是第三次工业革命的关键技术之一。
1.2 PEMFC 的介绍
1.2.1 PEMFC 的结构
PEMFC 主要由双极板、电极以及质子交换膜三大部件构成,其结构如图 1.1 所示。在生产过程中,膜电极组件(MEA)通过采用特殊的工艺制造手段将阴阳两电极与质子交换膜进行热压合而形成。膜电极组件与双极板相结合,便形成了单电池。由于单电池的输出功率比较低,所以在工作时一般会根据提前设计的功率把一定数量的单电池串联在一起,即上一个单电池的阴极板和下一个单电池的阳极板相组合,以此形成满足输出功率的电池堆。PEMFC中的各个组件都具有不同的功能。
质子交换膜是PEMFC的重要组成部分之一。它是一种优良的阳离子交换剂,由磺化全氟化构成,对PEMFC的输出性能具有重要意义。质子交换膜具有两个功能:一方面,在运行过程中可以被当作电解质,为质子和水分子提供传递通道,阻止电子从中通过;另一方面,还可以作为隔膜,隔离阴阳两极的反应气体。在PEMFC性能研究中,当薄膜厚度小于0.05mm时,PEMFC的输出效率更好。由于膜太厚,阴极产生的水不能扩散到阳极,导致质子交换膜脱水干涸。电极放置在膜的两侧,包括两极催化层和两极气体扩散层,其中催化层结合到膜上,气体扩散层连接于催化剂层 。催化层可分为阴极和阳极催化层,主要由电解质,聚四氟乙烯和Nafion树脂组成。催化层上面分布着电子、水合氢离子、参与反应的燃料和氧化剂,并在催化层发生电化学反应。为了使电化学反应在催化剂层上继续,催化层必须具有转移相应物质的通道。电催化剂、Nafion 树脂和聚四氟乙烯可以分别作为电子、水合氢离子以及燃料和氧化剂的传递通道。此外,催化层还具有传导电化学反应产生的废热的功能。

图 1.1 PEMFC 结构示意图
空气扩散层由碳纸或碳纤维织物组成,并具有穿孔速度快的小孔。此孔的结构有利于反应气体通过扩散层转移到催化剂层并发生化学反应。空气扩散层可以分为阴极扩散层和阳气体扩散层,因为它不容易变形,所以催化剂层可以很好地固定到电解质膜上。其次,它还具有导电和导热的功能。就导电性而言,当在阳极催化层中催化氢时,释放的电子首先通过阳极扩散层,再引导到集流板上,然后转移到外导体 。在阴极催化剂层上,与空气发生催化反应的电子也应通过空气扩散层传导到阴极催化剂层的活性部分;就导热性而言,气体扩散层主要是将催化层上因电化学反应产生的热量以及电池的欧姆电阻器产生的热量传递到双极板以稳定电池内的工作温度。
双极板由与石墨或金属等导电材料制成。在两个串联的单电池中,阳极集流板和阴极集流板的组合称为双极板,它不仅可以进行单电池之间的机械连接和电连接,也可以分离两个单电池之间的氢气和氧气。大量相同的单电池串联连接以形成具有不同工作电压的电池堆。双极板还需要具有相应的机械强度以实现MEA部件的夹紧和固定。双极板具有特殊的结构和液体走向的流场,可以将氧气和氢气输送到电极的每个部分,以确保催化反应的持续性和连续性。另外,冷却通道可以在双极板上加工,将操作期间产生的一部分热量带出燃料电池,从而实现燃料电池的良好热管理。
1.2.2 PEMFC 的工作原理
如图1.2所示,氢燃料电池运行原理示意图所示,氢气( H2)在阳极上发生了化学反应,分离为质子(即氢原子核,H )和电子;电子从阳极出发,到达阴极,然后形成电流,中间电子经过了外部电路。质子存在于电解液中,与电子一样,同样从阳极出发然后到达阴极,但中间不一样,质子不经外部电路而是透过质子交换膜;氧气( O2)在阴极也发生了化学反应,首先和从阳极出发通过外部电路后到达阴极的电子相结合,分解为 O2-后与质子结合从而形成水分子(H2O)。下图(1.1),(1.2),(1.3)分别为阳极和阴极以及总反应式。
阳极反应式:H2
2H 2e- (1.1)
阴极反应式:O2 4H 4e-=2H2O (1.2)
总反应式:H2 O2=H2O (1.3)
所以,氢燃料电池是一种使用氢气作为燃料并将化学能转化成电能而产生电能的装置,并且最终的产物仅仅为水,不产生污染物。燃料电池可以连续提供燃料以保持电力。其电化学反应环境中存在氧,水,电子以及质子四种不同形态与物理性质的反应物和产物。结构好的的电极可直接传送反应物到反应界面,与此同时,将产物从反应界面运走。因此,电极的反应可以连续而稳定的进行,因此电极催化剂层必须同时具有电子传输信道、气体扩散通道、质子传输信道和一个水传送通道。

图1.2燃料电池运行原理示意图
1.3研究目的及意义
几十年来,燃料电池一直被认为是热力发动机的替代品[1]。燃料电池与传统产能形式相比,因为能量的转换不经过燃烧过程,所以不会被卡诺循环所限制,能量转化效率达到了45%至60%[2]。燃料电池是将存储在燃料和氧化剂中的化学能直接转换成电能的电化学装置,由于对环境没用污染以及能量转换效率高的优点而受到了人们广泛的关注。尽管被称作电池,但燃料电池无论是其结构特点、工作原理或是管理方式均与常见的蓄电池等有着较大的不同。的燃料电池系统是复杂的,而且只需要燃料和氧化剂以保持其连续操作,而不是一般的电池[3]。质子交换膜燃料电池(proton exchange membrane fuel cell,PEMFC)是当今非常具有前途的新一代的发电设备之一,因为功率密度高、对环境友好、质量轻以及资源丰富等优点,已经被广泛应用于军事、交通、电站以及汽车等领域[4,5,6]。然而氢气燃料贵,寿命短等缺点严重影响了PEMFC的发展和应用[7,8]。
对质子交换膜燃料电池的故障诊断与安全防护的方法研究,对PEMFC的耐久性和安全性都有非常重要的意义。PEMFC故障类别包括燃料的压力异常、空气的压力异常、温度系数异常以及燃料发现氢脆等。严重的事故可能造成大量安全问题,例如,若发生氢泄露问题,那么会导致PEMFC爆炸,从而造成巨大的经济损失。同时PEMFC在长时间工作情况之下(启动以及停止机器、大负荷和怠速运行),催化剂、双极板以及膜电极等重要元件都会退化,燃料电池的安全性会逐渐缩减。[9]。所以,确保PEMFC系统保持健康正常的工作状态非常的关键。根据系统的工作参数检测PEMFC是否正常运行,并在事故发生后进行绝对的防护措施和防护系统十分必要。
以上是毕业论文大纲或资料介绍,该课题完整毕业论文、开题报告、任务书、程序设计、图纸设计等资料请添加微信获取,微信号:bysjorg。
相关图片展示:

![2L{2DT9Q)5(Q0{L]`2(MSDK](http://www.biyelunwen.org/wp-content/uploads/2020/02/lw1466_2020219924446.png)




![1UPW]AQNBHN[SGI}{LR[[EF](http://www.biyelunwen.org/wp-content/uploads/2020/02/lw1466_20202199244125.png)
课题毕业论文、开题报告、任务书、外文翻译、程序设计、图纸设计等资料可联系客服协助查找。
