电梯远程安全监控系统毕业论文
2020-02-18 10:56:13
摘 要
现代建筑物中高层建筑越来越多,所以电梯也越来越多地出现在人们的日常生活中。由于电梯的使用频率极高,故障率也相对较高,所以人们对其运行过程中的稳定性、安全性格外关注。在通信手段的不断进步的今天,电梯远程监控技术逐渐运用到电梯的现实运行当中。课题研究了一种基于GPRS的网络的电梯远程安全监控系统,实现了对电梯运行状态的实时监控,能够在电梯出现常见故障时及时报警。
课题了解了国内外电梯远程安全监控系统的现状,在此基础上设计了以GPRS模块为基础的的远程安全监控系统。同时课题设计了电梯远程安全监控系统的硬件设备,主要由传感器,PLC,射频电路和GPRS组成。由监控设备采集电梯运行状态信息,通过PPI协议传输给控制柜,控制柜通过自由口协议传输给GPRS模块,最后通过短信发送给用户。
关键词: PLC GPRS PPI 电梯 监控
Abstract
There are more and more high-rise buildings in modern buildings, so elevators are more and more appearing in people's daily life. Because of the high frequency of elevator use and the relatively high failure rate, people pay special attention to its stability and safety in the operation process. Today, with the continuous progress of communication means, the elevator remote monitoring technology is gradually applied to the actual operation of the elevator. This paper studies a remote elevator safety monitoring system based on GPRS network, which realizes real-time monitoring of elevator operation status, and can alarm the elevator in time when
common faulies occur.
The subject understands the current situation of elevator remote safety monitoring system at home and abroad, and designs a remote safety monitoring system based on GPRS. At the same time, the hardware of the elevator remote safety monitoring system is designed, which mainly consists of three modules: monitoring equipment, GPRS and server. The monitoring equipment collects the elevator running status information and transmits it to the server through GPRS.
Keywords: PLC GPRS PPI elevator monitoring
目录
第1章 绪论 1
1.1课题研究的目的和意义 1
1.2国内外电梯监测系统的现状 2
1.2.1监控技术概况 2
1.2.2国外研究现状 2
1.2.3国内研究现状 3
第2章 电梯远程安全监控的基本构成 4
2.1电梯监控系统的一般构成 4
2.2 PLC技术的简介 6
2.2.1 PLC技术的产生 6
2.2.2 PLC的主要功能及优点 6
2.3 GPRS技术的简介 7
2.3.1 GPRS的产生 7
2.3.2 GPRS的技术特点 7
2.3.3 基于GPRS的电梯监测系统 7
2.4 RS-485接口标准 8
2.4.1 RS-485的产生 8
2.4.2 RS-485的定义 8
2.4.3 RS-485的特点 8
第3章 电梯监控系统的硬件设计 9
3.1 电梯运行中的常见故障 9
3.2 电梯安全监控中的常见传感器 9
3.2.1 平层感应器 10
3.2.2 红外人体感应器 11
3.2.3 超速传感器 12
3.3 PLC模块 12
3.4射频模块 14
3.5 GPRS模块 15
第4章 电梯监控的软件设计 17
4.1 轿厢数据采集部分 17
4.1.1 常见故障的判断条件 17
4.1.2 各输入输出口的地址分配 20
4.1.3 各类故障的仿真 21
4.1.4 传输的数据表 25
4.2 控制柜部分 26
4.2.1 PLC之间的数据传输 26
4.2.2 PLC和GPRS之间的数据传输 29
4.3 GPRS模块的AT指令 29
结论 30
参考文献 31
致谢 32
第1章 绪论
1.1课题研究的目的和意义
在经济高速发展的今天,我国新建的楼房大部分都是高层建筑物,都需要安装电梯,有的建筑物甚至需要安装多台电梯。电梯因此成为人们日常生活中不可或缺的乘用工具。对电梯需求的增加促进了电梯的生产,我国电梯产量不断增加。电梯的近几年的产量如图1.1所示

图1.1近五年电梯产量及预测
伴随着电梯的频繁使用,电梯故障发生的次数也相对较多。一般电梯能使用10多年,每年发生故障大约30多次,安全隐患较大。近些年来,电梯故障引起的事故占特种设备事故的近五分之一[1]。电梯事故的统计数据显示,运行时间在五至十年之间的电梯,年均发生36.5次一般微小故障,3.3次比较严重的设备故障,甚至会对人身安全产生影响。日常的安全检测不到位,是电梯故障频发的主要问题。大多数物业没有专业的电梯维护人员,也没有规范的电梯保障方案,仅仅通过外包机构的年度检修来维护电梯的正常运行,这很明显是不够的。同时,电梯故障发生后,也没有专业的营救人员来及时进行救援工作。有时候还会因为不能准确判断电梯发生的故障类型和位置而延误救援。电梯的运行直接关系到人们的人身财产安全,电梯的大量使用也增加了人们对电梯安全性,稳定性的要求,因此人们不仅需要对电梯经常性的维护,也要实时采集电梯运行数据,对电梯运行过程中发生的故障及时报警,这就需要电梯远程安全监控系统来完成这一过程。
但是,由于我国电梯种类繁多,各种电梯的设计也各不相同,各个型号的电梯的检测系统无法通用,这使得电梯检测系统的开发和研究更加艰难。各个物业公司维修人员技术水平的差异也给电梯的保养和维护带来很多的困难。传统的电梯监控系统检测范围小,传输速度慢,当电梯发生故障时,很难及时地援救被困在电梯里地乘客,更不用说通过和以往地数据对比来排除故障。
现代电梯远程安全监控系统相对于传统点对点式监控系统来说,通用性强,维护更加方便,报警更加迅速准确,有效地提高了电梯监管水平。
1.2国内外电梯监测系统的现状
1.2.1监控技术概况
监控技术已经逐渐普及到人们生活中的各个方面,比如交通,电力,水文等。随着计算机技术,通信技术的发展,监控技术也发生了巨大的变化。对于电梯安全监控系统而言,通过GPRS技术和互联网技术的使用,将电梯安全监控数据集中化,在一个监控室就可以检测到多个电梯的运行状况。各个电梯的实时运行状况也可以存储到计算机中方便分析。监控系统的功能更加完善,监控也由原来的数字式转变为现在的画面式,智能化程度也同时提高[2-6]。
电梯的监控技术经历了三个历史阶段,这三个阶段各具特色:
第一个阶段被称为黑匣子监控阶段,通过一台安装在电梯控制主板的黑匣子来监测电梯的运行过程。电梯及其监测系统是一个独立于外界的整体。
第二个阶段电梯监测与外界连接了起来,当电梯出现故障时,会有信号通过监控系统传递到救援人员。
第三个阶段是结合现代的无线通讯技术研发的电梯远程安全监控系统,这一阶段利用互联网技术,让人能够更方便快捷高效地获得电梯运行状态的信息。
1.2.2国外研究现状
美国是电梯制造起源国家,目前国际上享有声誉的几家电梯公司都是来自欧美日等发达国家。他们积累了先进的技术,例如高质量的电机、缆绳和机械框架,他们的电梯算法也最具有人性化和智能化。[7]这些大公司已经率先做出了他们自己的电梯安全监控系统,但是这些监控系统都是针对他们自己公司的产品设计,各具特色。
美国OTIS电梯公司,是世界上资历最老,技术最先进的电梯公司之一,其电梯安全监控系统对不同的故障问题进行了不同层级的划分,根据层级进行相对应的的报警。该系统能够实时监控电梯的各项运行指标,一旦出现不符合正常状态的指标出现,系统就会立即发出警报。该公司的电梯监控系统也在不断更新之中,有效地提高了该公司电梯的安全性和可靠性。
日本日立公司采用数据对比技术,为单独的每台电梯建立数据库,收集储存电梯的运行数据来进行对比,出现异常数据后就会报警提醒,来达到监控的效果[8]。
德国 Thyssen Krupp 公司的监控系统能够识别误操作紧急呼叫,具有控制电梯的功能,采集并简单分析运行数据,了解电梯状态,TE-E 监控系统通过电话网(PSTN)拨号连接到电梯,故障发生时,监控系统自动通知值班室,呼叫值班人员[9]。
这些公司的电梯安全监控系统虽然功能强大,但是造价昂贵,不具有兼容性,都是给他们自己公司生产的电梯使用。所以不适合我国国内多样化的市场要求。
1.2.3国内研究现状
我国的电梯业随着建筑业的发展也在飞速进步。行业资料显示,最近五年电梯业总共生产了38万台的各种电梯。目前国内主要采用定期上门检修,发生故障时电话呼叫维修单位的方式来对电梯进行管理与维护。但是这种传统的管理模式已经不太适应当下时代对电梯安全性和可靠性的要求了,主要原因有三:1、电梯数量的剧增导致维修人员变得不足,不能够及时到达电梯事故现场2、电梯监控系统不能够实时提供日常运行的记录和监测资料,一旦故障发生,不能够迅速的分析和排除故障,大大增加了营救时间。3、物业公司没有单独的专业的电梯维修部门,在有人被困于电梯时,无法提供及时的安抚,使被困人员承受巨大的心理压力,电梯远程安全监控系统正是基于以上原因出现的。
在我国,近年来具有先进控制技术的电梯也日趋普及,尤其在许多新建的智能建筑中更是选用了各种高档电梯,使得电梯监控和弱电控制之间有机地结合在一起成为可能。但我国目前的电梯远程安全监控系统总体上要落后于欧美日,国内有一些针对发达国家的几大电梯公司的电梯做出了相应的电梯远程安全监控系统,但是通用性都很低,只能用于某一家电梯公司的产品。例如天津大学做出了适合OTIS的监控系统,“大今”安全监控体系只能适配日本日立的产品。
中国科学院机械化研究所研制了一套兼容性较高的安全监控系统。在该系统中,电梯运行状态数据通过电话网传输给服务器,再由系统对数据进行分析。当电梯发生故障时,数据终端将会收到故障数据,然后将数据发送给维修人员,维修人员根据系统给出的警报将电梯修好。一个服务器可以接受多个电梯的数据,并可以在一个监控中心查到各个电梯的运行数据。这套监控系统主要就是为了解决国外监控系统的兼容性不好的问题。
目前我国的电梯公司和研究机构已经取得了一些成绩,但是由于电梯远程安全监控系统包含的科学技术种类繁多,涉及电机控制,工业控制,计算机应用等领域,实现的技术要求很高,国内电梯安全监控系统仍存在一些不足之处:
1、信息的显示和控制单一,很多监控系统只提供了简单的电梯工作状态的检测和警示功能,不够智能化。
2、兼容性不好,各个电梯公司使用不同的通信协议,因此各种监控系统无法相互兼容。
3、系统的可靠性不足,会出现信号迟延的情况,甚至还会出现误判的情形。
第2章 电梯远程安全监控的基本构成
2.1电梯监控系统的一般构成
目前电梯远程安全监控系统一般由三个部分组成:数据采集部分,数据传输部分,远程监控中心。在这三个部分中使用不同的技术,形成了市场上各具特色的电梯远程安全监控系统。这三个部分经常采用的技术如下表2.1所示
表2.1电梯监控系统常用技术
组成部分 | 采用技术 | 功能用途 |
数据采集部分 | 与电梯主控系统连接,由ARM、单片机或者PLC等技术实现。 | 采集和处理电梯的运行数据 |
数据传输部分 | 局域网或者RS-232、RS-485或者电话网 | 将处理过后的数据发送给控制中心 |
远程监控中心 | 一般是带有上位机和数据库管理功能的服务器 | 在显示端给监控人员发出信息 |
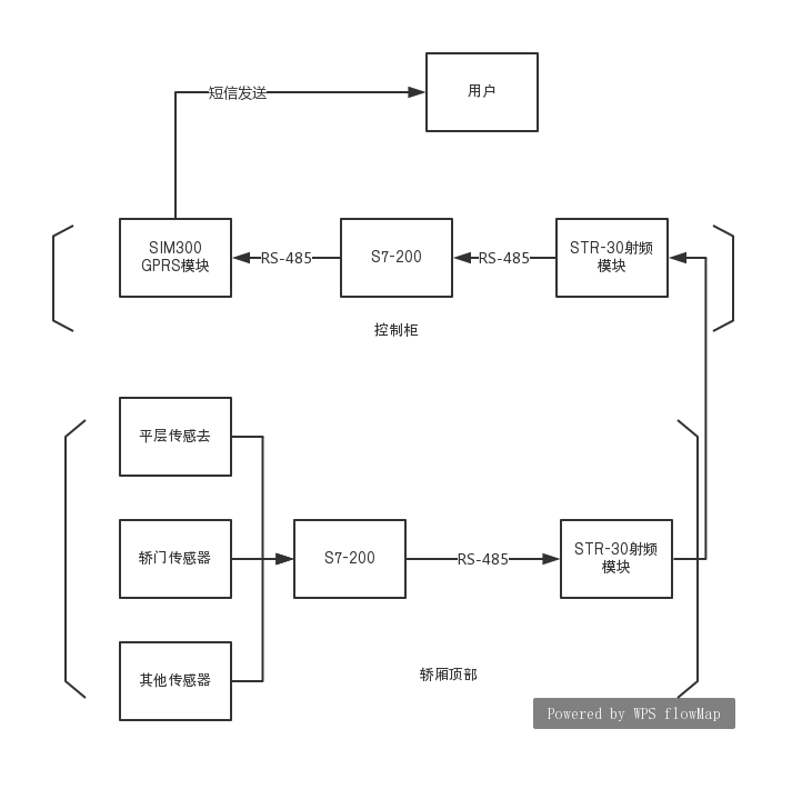
课题设计的系统的硬件结构如下图所示

图2.1系统硬件结构
本文主要介绍数据采集部分和数据传输部分。在数据采集部分大多采用PLC技术,因为PLC技术已经发展得较为成熟,现在已经广泛运用在电梯远程安全监控系统中。数据传输部分本文决定采用GPRS技术,是一款基于移动GSM短消息平台和GPRS数据业务的工业级通讯终端。具有完备的电源管理系统,标准的串行数据接口。外观小巧,软件接口简单易用。可广泛应用于工业短信收发、彩信收发图片文件、GPRS实时数据传输等诸多工业与民用领域。
2.2 PLC技术的简介
2.2.1 PLC技术的产生
在PLC诞生之前,工业生产中通常使用继电接触控制系统,这种系统结构简单,价格低廉,容易掌握,但是缺点也很明显:设备体积大,开关反应慢,功能单一,可靠性不高等。针对继电接触器的缺点,美国数字设备公司(DEC)根据美国通用汽车公司(GM)的招标要求做出了世界上第一台可编程序控制器,型号为PDP-14,并在GM公司汽车生产线上首次应用成功[10]。20世纪70年代中期,微处理器和微型计算机问世,人们便把新型的微机技术运用到可编程序控制器中,使其拥有计算机的一些功能。这样不仅硬连线逻辑被逻辑编程所取代,还增加了运算、数据传送与处理以及对模拟量经行控制等功能,使之真正成为一种电子计算机工业控制设备。
2.2.2 PLC的主要功能及优点
PLC技术将计算机技术、通信技术和自动化技术融为一体。总体上来说有以下主要功能:1、逻辑控制功能,它设置有或与非等逻辑指令,因此能够取代继电器进行组合逻辑与顺序逻辑控制。2、定时控制功能,内部设有多个定时器并设置有定时指令3、计数控制功能,内部设有多个计数器并设置有计数指令4、模-数/数-模转换功能5、数据处理功能。能对数据进行并行传送、比较和逻辑运算,BCD码的加减乘除等运算,以及检索比较数制转换等操作。6、通讯联网功能,有些PLC采用了通讯技术,可以进行远程的I/O控制
PLC技术的优点也十分明显:1、编程简单。PLC编程语言简单易学,常用于编程的梯形图也和传统的继电接触控制电路图相似2、可靠性强,在PLC的设计和制造过程中,滤波隔离屏蔽等措施大大提高了抗干扰能力,可靠性极高。3、通用性好,PLC种类繁多,可以针对不同的要求灵活组合。4、体积小,使用方便。
2.3 GPRS技术的简介
2.3.1 GPRS的产生
在第二代移动通信技术中,虽然使用最广泛的是GSM(Global System for Mobile Communications)但是GSM在电路域进行数据交换,并且最高传输速率为9.6kbit/s,不能够满足数据业务的需求。欧洲电信标准委员会(ETSI)因而推出了GPRS(General Packet Radio Service),通用分组无线业务。
在GSM网络原有的基础上,GPRS增加了支持高速分组数据的网络,为客户提供了WAP浏览、E-mail等功能,推动了移动数据业务的跨越式发展,将移动通信技术与数据通信技术结合了起来。
2.3.2 GPRS的技术特点
相对于GSM,GPRS有以下特点:1、传输速度快,高速数据传输速度是GSM的十倍,能够平稳地传输大容量的音频或者视频文件2、可以保持持续在线,建立新的连接速度极快,因而随时都可以和网络保持连接3、仅依据数据流量计费,而不是依据上网时间计费,及时一直在线,如果没有进行数据传输,也不需要付费。
2.3.3 基于GPRS的电梯监测系统
现在商场和居住小区分布在城市的各个角落,电梯的分布也随之越加分散。因此电梯远程安全监控系统就需要能够实现大范围覆盖的网络来进行数据的传输。GPRS不仅已经在全国范围内实现了覆盖,而且没有限制用户的连接和使用,因此本文选择GPRS来进行数据的传输。其基本结构如图2.2所示

图2.2 GPRS基本结构
GPRS首先通过搜索命令找到目标,得到IP地址之后就可以进行网络连接,从而实现了网络通信功能。在网络连接建立之后,再利用动态的IP地址,连接不同的模块。通过IP地址和端口来确定故障电梯的位置。
2.4 RS-485接口标准
2.4.1 RS-485的产生
电子工业协会(EIA)在历史上制定发布了RS-232、RS-422和RS-485三种串行数据接口标准。最初制定的RS-232存在着通信距离短,速率低的缺点。RS-422定义了一种平衡通信接口,传输速率被提升到10Mb/s,在传输速率低于100kb/s时,传输距离可延长到4000英尺。RS-422是一种单机发送,多机接受的单向、平衡传输传输规范。1983年,电子工业协会(EIA)为了拓展应用范围,发布了RS-485接口标准。RS-485能够使多个发射器连接到同一条总线上,扩展了多点、双向通信能力。与此同时RS-485还强化了发射器的冲突保护特性以及驱动能力,总线共模范围也被扩大,后命名为TIA/EIA-485-A标准[11]。
2.4.2 RS-485的定义
RS485是一个定义平衡数字多点系统中的驱动器和接收器的电气特性的标准,该标准由电信行业协会和电子工业联盟定义。RS485有两线制和四线制两种接线,现在大多使用两线制的接线方式,因为这种方式在一条总线上至多可接32个节点,而四线制接线方式却只能够点对点地通信,所以现在极少使用四线制接线方式。RS-485采用双绞线的传输介质,标准节点数为32,最远通信距离可达1200米,运用差分传输方式,差分输入范围为-7至 12v。
2.4.3 RS-485的特点
使用RS-485接口标准的数字通信网络即使是在电子噪声很大,传输距离很远的情况下,依然能够有效的传送信号。RS-485接口标准使得廉价本地网络以及多支路通信链路的配置成为可能。影响RS-485总线通信速度和通信可靠性的主要因素有三个:1、通信电缆中的信号反射,阻抗不连续和阻抗不匹配会导致通信电缆的信号反射。2、通信电缆中的信号衰减。3、通信电缆中的纯阻负载。
第3章 电梯监控系统的硬件设计
3.1 电梯运行中的常见故障
1、冲顶和蹲低 电梯冲顶是指电梯在上升过程中失去控制撞上电梯井,是最严重的事故,电梯蹲低。电梯蹲低是指电梯在下降过程中失去控制压在缓冲器上。
2、非平层停梯 电梯轿厢地坎没有与停靠站的地坎达到同一平面
以上是毕业论文大纲或资料介绍,该课题完整毕业论文、开题报告、任务书、程序设计、图纸设计等资料请添加微信获取,微信号:bysjorg。
相关图片展示:







课题毕业论文、开题报告、任务书、外文翻译、程序设计、图纸设计等资料可联系客服协助查找。
